Tubazioni del

refrigerante

Foro di

cablaggio

refrigerante

(lato

tubazioni del

Tubazioni del refrigerante

(entrambi i lati)

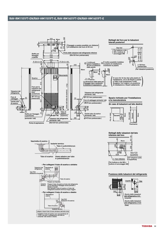
RAV-RM1101FT-EN/RAV-HM1101FT-E, RAV-RM1401FT-EN/RAV-HM1401FT-E

Foro di

Uscita tubo

cablaggio

foro

pretranciato

foro

(entrafomrboi pi lraetit)ranciato

foro pretranciato

di scarico

Uscita tubo

di scarico

foro pretranciato

(In caso di tubazioni sul lato destro)

Tubazioni del

refrigerante

posteriore)

Staffa per

fissaggio

a parete

Staffa per

fissaggio

a parete

Scarico

Porta delleFistusbagagzionaipdaerel trefproigsesribainletecoinfedirsiotarneza

di installazione dal muro di 50 mm

ancoraggio M8

Scarico

Muro

Ci sono fori di due tipi sulla piastra di

installazione, uno è da fissare a parete

Ci

e

so

l'

n

a

o

ltr

f

o

r

i d

p

i

e

d

r

ue

po

ti

s

p

iz

s

i

u

o

l

n

lap

re

ia

l

s

'u

tr

n

a

it

d

i

.

insStcalelagzlioenre,iufnoorièmdiaglfiiosrsiaerela paorseitzeione

e ld'ailtinrostèapllearzpionseizieonfiasrseal'rulinsitaàl.damente

Scegliere i fori migliori e la posizione

di installazione e fissarli saldamente

Spazio richiesto per l'installazione

Sepalaziomraicnhuietestnozpioenrel'installazione

e la manutenzione

Foro per le

tubazioni del

La dimensione della testa per

il fissaggio deve mantenere

la distanza di separazione

Staffa per fissaggio

scarico

PiùPiù

DaDvanvtai nti

Staffa per fissaggio

a pavimenatopavimento

di di

500500

Porta di aspirazione

(50x120 foro pretranciato)

Pavimento

Foro per le

refrigerante

(lato

posteriore)

Tubazioni del refrigerante

pretranciato

Foro di cablaggio (entrambi i lati)

(entrambi (ielnatria) mbi i lati)

Porta di aspirazione(50x120 foro pretranciato)

Muro

Dettagli del foro per le tubazioni

laterali posteriori

TubazioTnubi adzeiol rnei fdreigl ererafrnigterante

(entram(ebnitiralamtib)i i lati)

Vaschetta di scarico

Vaschetta di scarico

Isolante termico

inferiore del foro

scarico

Isolante

termico

Tubo di scarico

Fissato con fascette

Fissare il tubo di scarico al tubo del refrigerante

con la fascetta di fissaggio senza pendere e

Fissaggio a parete possibile con distanza

Muro

di installazione dal muro di 50 mm

DettaglideDlufoerforpierletubazioni

laterali posteriori

M8 o bullone di

Telecomando

Telecomando

Muro

Muro

(Per tubazioni posteriori)

Tubo di

scarico

fissare a 3 punti

Fissato con fascette

Tubo di

(50x120 foro pretranciato)

Due fori

Porta delle tubazioni del refrigerante inferiore

(50x120 foro pretranciato)

Per bullone a vite

M8 o bullone di

ancoraggio M8

È inoltre possibile installare

la piastra di installazione

invertendo la piastra

È inoltre possibile installare

la piastra di installazione

invertendo la piastra

Tubo in polivinilcloruro

Isolante termico

Tubo in polivinilcloruro

Tubo di scarico Usare adesivo per tubo

in polivinilcloruro

(quadrato)

(per tubazioni sotto

Tubo di scarico

Usare adesivo per tubo

in polivinilcloruro

Per collegare il tubo di scarico a sinistra

la superficie)

Tubazioni del

Vaschetta di

refrigerante

scarico

bullone

4di-afonrcoriangfegrioioMre8

Per bullone a vite M8 o

(per tubazioni sotto

la superficie)

• Per collegare il tubo di scarico a sinistra

Tubi PVC

Tub(atuzbioanziodnei ldi scVaarisccoh) etta di

refrigerante

Tubi PVC

(tubazioni di scarico)

Isolante

termico

Tubi PVC

• Per collegare il tubo di sca(truibcaozioani diescsatrricao)

Vaschetta di

Tubo di scarico

Non fasciare il tubo di scarico e il tubo del

refrigerante (isolante termico) troppo leggeri.

Fissare il tubo di scarico al tubo del refrigerante

Per collegare il tubo di scarico a destra

con la fascetta di fissaggio senza pendere e

fissareVaasc3hpetutantdii

Non fascsacriiacroe il tubo di scarico e il tubo del

refrigerante (isolante termico) troppo leggeri.

scarico

collegare e fissare il tubo di scarico all'esterno dell'unità sul lato

Installare il tubo di scarico con una pendenza di

1/100 oTpuibùopedriisl coalrleicgoamento all'unità su

entrambi i lati sinistro e destro

Isolante termico

collegare e fissare il tubo di scarico all'esterno dell'unità sul lato

Installare il tubo di scarico con una pendenza di

1/100 o più per il collegamento all'unità su

entrambi i lati sinistro e destro

Tubo di scarico

Tubi PVC

Isolante termico

(tubazioni di scarico)

Muro

Muro

L'unità può

essere installata a

50 mm di distanza

dalla parMetuero

ø 130 foro

pretranciato

L'unità può

essere installata a

50 mm di distanza

ø 130 foro

pretranciato

(Per tubazioni posteriori)

dalla parete

La dimensione della testa per

il fissaggio deve mantenere

la distanza di separazione

Foro di cablaggio (entrambi i lati)

foro pretranciato

UsUcsitcaitatutbubooddiiscarico

(en(etnratrmambbi i ilalatit)i)

fofrooropprerettrranciato

(In caso di tubazioni sul lato destro)

Per bullone a vite

Dettagli delle tubazioni del lato

Dettagli delle tubazioni del lato

inferiore del foro

4 -foro inferiore

Per bullone a vite M8 o

bullone di ancoraggio M8

Posizione delle tubazioni del refrigerante

Posizione delle

L

t

iq

u

u

b

id

a

o

zioni del refrigerante

Gas

Liquido

Gas

Giunto delle tubazioni

del refrigerante ø 9.5

(Liquido)

Giunto delle tubazioni

delGreifuringteoradnetelleøt1u5b.9azioni

del refrigerante ø 9.5

(Gas)

Pavimento

(quadrato)

(Liquido)

Giunto delle tubazioni

del refrigerante ø 15.9

(Gas)

99