3. Schemi idraulici dei gruppi antincendio

EBARA Pumps Europe

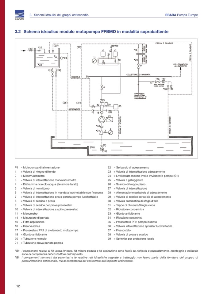
3.2 Schema idraulico modulo motopompa FFBMD in modalità soprabattente

P1 = Motopompa di alimentazione

1

= Valvola di ritegno di fondo

2

= Manovuotometro

3

= Valvola di intercettazione manovuotometro

4

= Diaframma ricircolo acqua (detentore tarato)

5

= Valvola di non ritorno

6

= Valvola di intercettazione in mandata lucchettabile con finecorsa

7

= Valvola di intercettazione prova portata pompa lucchettabile

8

= Valvola di scarico e prova

9

= Valvola di scarico per prova pressostati

10 = Valvola di intercettazione a spillo pressostati

11 = Manometro

14 = Misuratore di portata

15 = Filtro aspirazione

16 = Riserva idrica

17 = Pressostato PR1 di avviamento motopompa

18 = Giunto antivibrante

20 = Tubazione ricircolo

21 = Tubazione prova portata pompa

22 = Serbatoio di adescamento

23 = Valvola di intercettazione adescamento

24 = Livellostato minimo livello avviamento pompe (G1)

25 = Valvola a galleggiante

26 = Scarico di troppo pieno

27 = Valvola di intercettazione

28 = Alimentazione serbatoio di adescamento

29 = Valvola di scarico serbatoio di adescamento

30 = Valvola automatica di sfogo d'aria

31 = Tappo di chiusura/flangia cieca

32 = Riduzione concentrica

33 = Giunto antivibrante

34 = Riduzione eccentrica

35 = Pressostato PR2 pompa in moto

36 = Valvola intercettazione sprinkler lucchettabile

37 = Flussostato

38 = Valvola di prova e scarico

39 = Sprinkler per protezione locale

NB: i componenti relativi al kit vasca innesco, kit misura portata e kit aspirazione sono forniti su richiesta e separatamente, montaggio e collaudo

sono di competenza del costruttore dell'impianto.

NB: i componenti numerati fra parentesi e le relative reti idrauliche segnate a tratteggio non fanno parte della fornitura del gruppo di

pressurizzazione antincendio, ma di competenza del costruttore dell'impianto antincendio.

12